产品目录
杭州天体自动化设备有限公司
传感器事业部
电话:0571-85128991/85128992
传真:0571-85127882
地址:杭州市西湖区文二西路1号元茂大厦919-921室
压力变送器 MSP300 不锈钢压力传感器
发布时间:2010-12-22 人气: 来源:
|
||||||||||||||||||||||||||||||||||
|
||||||||||||||||||||||||||||||||||
| 应用 | ||||||||||||||||||||||||||||||||||
| 泵及压缩机、液压及气压系统、能源及水处理系统、自动检测系统、冷冻设备--氟利昂或氨农机设备 |
||||||||||||||||||||||||||||||||||
| 说明 | ||||||||||||||||||||||||||||||||||
| MSP系列压力传器为用量大、低成本、民用及工业用产品建立了新性能价格比标准。本系列广泛适用于对气压,液压的检测,甚至较恶劣的介质环境,如污水、蒸汽、轻度腐蚀性液体和气体。 本产品的压力腔由一块单件17-4PH或是316L不锈钢加工而成,产品采用1/4NPT或M20X1.5mm螺纹接头,提供防泄漏、全金属的封闭系统。此产品的特点是无“O”型圈、焊缝、硅油,机体完全不须与压力介质接触。 MSI采用的微熔技术,引进航空应用技术,利用高温玻璃将微加工硅压敏电阻应变片固化不锈钢隔离膜上,玻璃粘接避免了温度、湿度、机械疲劳和介质对胶水和材料的影响, 从而加强了传感器在工业环境中的长期稳定性能, 同时也避免了传统微机械传感器的P-N结效应。 本产品适用于用量较大的OEM客户。 此标准产品可广泛应用于各种用途,在保证数量和应用的前提下,我们的设计组还随时准备提供部分改动的产品型号。 |
||||||||||||||||||||||||||||||||||
| 25℃时性能: | ||||||||||||||||||||||||||||||||||
|
||||||||||||||||||||||||||||||||||
| 环境要求: | ||||||||||||||||||||||||||||||||||
|
||||||||||||||||||||||||||||||||||
![]() |
||||||||||||||||||||||||||||||||||
| 电线连接
输出: 2 3/4 5 |
||||||||||||||||||||||||||||||||||
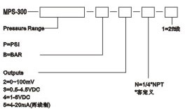
| 订购方法 | ||||||||||||||||||||||||||||||||||
![]() |
上一篇:压力变送器 SSI 压力传感器
下一篇:没有了




客服